磷肥传统法和料浆法的区别在哪?

奥普乐农资2025-08-14 20:2291 阅读23 赞

1、料浆法和传统法哪个种玉米更好

料浆法。1、传统工艺法生产磷铵主要是将经浓缩的湿法磷酸直接与氨中和对玉米种子进行浸润,而料浆法水溶性磷含量高,发芽率更高。2、采用等行距种植,传统法必须定期进行浇灌,而料浆法不用,会一次性将生长周期所需要的养分进行调配使用。

料浆法和传统法哪个种玉米更好

2、化肥生产传统法

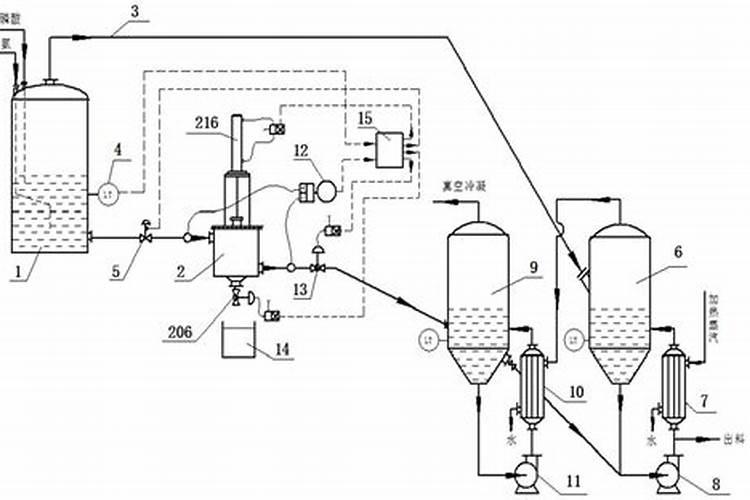
磷酸二铵和磷酸一铵的生产技术主要包括两种:料浆法与传统法。这两种技术的主要区别在于磷酸在与氨中和前是否进行了浓缩处理。采用经过浓缩的磷酸进行生产,即所谓的传统法工艺,能够显著提高磷酸的有效利用率,进而提升产品的品质。该工艺流程相对复杂,需要对磷酸进行预处理,包括浓缩、稀释等步骤,以确保与...

3、二铵传统法和料浆法有什么区别

5、成本不同:传统法需要浓缩,因此对设备与工艺的要求高,成本高;料浆法磷铵能够利用中低品位磷矿生产低浓度的磷酸,工艺技术较成熟,设备材质要求较低,成本低。

二铵传统法和料浆法有什么区别

4、什么是料浆法

磷酸二铵和磷酸一铵的生产有料浆法与传统法两种工艺技术。其实质区别主要就在于磷酸在与氨中和前是否浓缩。用经过浓缩后的磷酸生产的磷酸二铵和磷酸一铵,称之为“传统法”工艺;用没有经过浓缩的稀磷酸生产磷酸二铵和磷酸一铵,称之为“料浆法”工艺 ...

什么是料浆法

料浆浓缩法工艺生产磷酸一铵的优缺点是什么

料浆法磷铵的主要优点在于能够利用中低品位磷矿生产低浓度的磷酸,工艺技术较成熟,设备材质要求较低。但料浆法磷铵比传统法多了很多设备,且耗费很多蒸汽用于浓缩,在投资与运营成本上较高。料浆法磷铵大部分主要用于生产磷酸一铵。大规模生产磷酸二铵一般不采用该方法。

料浆法制磷铵简介

相较于传统的工艺,料浆法的优势体现在多个方面。首先,通过中和反应制得的料浆处理,降低了磷酸浓缩对设备和操作的要求,减少了可能的热分解和副产品生成。其次,料浆浓缩方式能更有效地控制水分,提高磷铵产品的纯度和稳定性。此外,这种方法还能有效节能,减少能源消耗,从而降低了生产成本。总之,料浆...

二胺料浆法还是传统法的好?!

传统法对磷矿石品位要求高,料浆法对磷矿石品位要求要低些 看含量吧,含量一样了区别不是很大

磷酸二铵含量标准

二铵是由磷矿石提炼所得的一种高磷肥料,不同的颜色代表提炼二铵的矿源来源不同,不同的矿源提炼出来的二铵品质差别不大,田间使用时几乎没有差别,并且矿源的价格也相当,所以二铵的颜色并不能决定二铵的品质和价格,正规的二铵必须标明生产工艺,生产工艺共有两种,一种是料浆法,一种是传统法,在...

GB102052009什么时候实施的?

粉状磷酸一铵方面,传统法水溶性磷占有效磷百分率有优等品的≥90%,一等品的≥85%调整为优等品的≥80%,一等品的≥75%、水分由优等品≤4.0,一等品≤5.0调整为现在的优等品≤3.0,一等品≤4.0;料浆法的传统法水溶性磷占有效磷百分率由原来的的优等品的≥90%,一等品的≥85%、合格品的≥...

二铵化肥有几种?

二铵根据制作工艺分为传统法粒状二铵(磷酸浓缩法)、料浆法粒状二铵(料浆浓缩法),根据养分含量和水分粒度分为优等品、一等品和合格品。撒可富二铵是目前市场上最贵的二铵,贵是撒可富营销模式造成的,以为撒可富采用的是铺货周转模式。肥效正常。建议采用“顺鑫”二铵。

热点